發布日期:2023-02-04
單向氣動隔膜泵的安裝方法,你了解多少?
單向氣動隔膜泵的安裝方法,你了解多少?
瀏覽次數:271
發布日期:2023-01-04 15:09
單向氣動隔膜泵的安裝方法
單向氣動隔膜泵是一種新型的輸送機械。它使用壓縮空氣作為動力源。可輸送各種腐蝕性液體、帶顆粒狀液體、高粘度、易揮發、易燃和劇毒液體。隔膜泵可分為氣動隔膜泵、不銹鋼氣動隔膜泵、QBK氣動隔膜泵。
單向氣動隔膜泵是化工行業常見的機器。買了這個泵之后,如果沒有專業的技術人員來安裝,可能會耽誤生產。接下來簡單介紹一下泵的安裝步驟和安裝原理。
單向氣動隔膜泵吸入管的直徑不應小于泵入口的直徑。為了輸送高粘度的流體,吸入管的直徑大于泵入口的直徑。入口處的吸管必須耐用且無褶皺,以避免高真空。出口管的直徑必須至少等于出口直徑,或者稍大一些,以減少摩擦損失。所有管道和接頭必須密封防漏,否則會降低泵的自吸能力。
如果忽略安裝細節,經過長期的規劃、研究和選擇,仍然會導致輸送效果不佳,影響泵的使用壽命。
空氣供給:每個氣動隔膜泵都要有排氣管,排氣管要能提供足夠的空氣,達到所需的流量。空氣壓力取決于交貨要求。
高度:請充分考慮單向氣動隔膜泵的自吸能力,以免降低自吸問題。
位置:首先氣動隔膜泵的位置一定要易于使用,這樣會方便維護人員的日常檢查和調試。
管道:確定泵的位置前一定要先考慮每個可能發生管道問題的地方。
安裝:設備的安裝位置通常對噪音、安全等邏輯因素有要求。要求沖突的平行安裝可能導致使用區域堵塞,并影響其他泵的安裝。
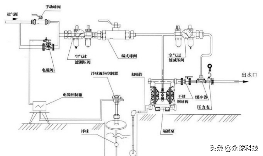
單向氣動隔膜泵的安裝應在短而垂直的進出水管的連接處進行。應盡可能避免額外的彎管和配件。泵體應能獨立支撐所有管道。同時,管道的布置應避免對泵的管道施加壓力。可以安裝軟管來消除泵自然往復運動產生的壓力。要將泵體連接到固定底座上,請在泵體和底座之間放置一個墊子,以幫助減少隔膜泵的振動。(以下是安裝圖)
分享到:



